Pytanie 1
Który z podanych standardów przesyłania sygnałów cyfrowych pozwala na bezprzewodową transmisję danych?
Wynik: 2/40 punktów (5,0%)
Wymagane minimum: 20 punktów (50%)
Który z podanych standardów przesyłania sygnałów cyfrowych pozwala na bezprzewodową transmisję danych?
Jakie zadanie w obwodach elektronicznych realizuje transoptor?
Jaką funkcję realizuje bramka przedstawiona na rysunku?

Wartość napięcia wskazana przez woltomierz wynosi

Na obudowie urządzenia wystąpiło niebezpieczne napięcie dotykowe. Który wyłącznik zredukowałby zasilanie urządzenia, gdy ktoś dotknie jego obudowy?
Podaj właściwą sekwencję montażu składników w układzie przygotowania sprężonego powietrza, zaczynając od strony złożonego systemu pneumatycznego.
Brak odpowiedzi na to pytanie.
Spośród wymienionych zjawisk fizycznych, w urządzeniach przekształcających liniowe przemieszczenie na sygnał elektryczny, najczęściej stosowane jest zjawisko
Brak odpowiedzi na to pytanie.
Zgodnie z normami ochrony przeciwpożarowej, do gaszenia urządzeń elektrycznych pod napięciem przekraczającym 1000 V należy zastosować gaśnicę
Brak odpowiedzi na to pytanie.
Rezystancja którego z podanych czujników zmniejsza się w miarę wzrostu temperatury?
Brak odpowiedzi na to pytanie.
Materiał o których właściwościach należy wybrać do konstrukcji lekkiej i odpornej na odkształcenia mobilnej podstawy konstrukcyjnej urządzenia mechatronicznego?
| Gęstość ρ [g/cm3] | Granica plastyczności Re [MPa] | |
|---|---|---|
| A. | 2,70 | 40 |
| B. | 2,75 | 320 |
| C. | 7,70 | 320 |
| D. | 8,85 | 35 |
Brak odpowiedzi na to pytanie.
Który element został oznaczony na rysunku symbolem literowym X?

Brak odpowiedzi na to pytanie.
Oceń na podstawie przedstawionej na rysunku dokumentacji stan łożysk silnika napędowego o mocy 35 kW bez specjalnych fundamentów, jeżeli prędkość drgań łożysk zmierzona podczas przeglądu wynosi 1,9 mm/s.
| Urządzenie | Klasa I | Klasa II | Klasa III | Klasa IV | |
|---|---|---|---|---|---|
| Prędkość drgań RMS | mm/s | ||||
| 0.28 | |||||
| 0.45 | |||||
| 0.71 | |||||
| 1.12 | |||||
| 1.8 | |||||
| 2.8 | |||||
| 4.5 | |||||
| 7.1 | |||||
| 11.2 | |||||
| 18 | |||||
| 28 | |||||
| 45.9 | |||||
Legenda tabeli:
| Stan dobry | |
| Stan zadawalający | |
| Stan przejściowo dopuszczalny | |
| Stan niedopuszczalny |
Klasa I: poszczególne podzespoły silników i urządzeń stanowią integralną część urządzenia podczas normalnej pracy. Przykładem urządzeń w tej kategorii są silniki elektryczne o maksymalnej mocy 15 kW.
Klasa II: średniej wielkości urządzenia (zwykle silniki elektryczne o mocy od 15 kW do 75 kW) bez specjalnych fundamentów, sztywno zamontowane silniki lub urządzenia (do 300 kW) na specjalnych fundamentach.
Klasa III: duże silniki napędowe i inne duże urządzenia z wirującą masą zamontowane na sztywnych i ciężkich podstawach, stosunkowo sztywne w kierunku pomiaru drgań.
Klasa IV: duże silniki napędowe i inne duże urządzenia z wirującą masą zamontowane na podstawach, stosunkowo podatnych w kierunku mierzonych drgań (np. turbo generatory i turbiny gazowych o mocy wyjściowej powyżej 10 MW).
Brak odpowiedzi na to pytanie.
Jaką funkcję pełni element V2 w układzie przedstawionym na rysunku?

Brak odpowiedzi na to pytanie.
Przekładnia przedstawiona na rysunku składa się

Brak odpowiedzi na to pytanie.
~230V Zadaniem kondensatora C1 w układzie, którego schemat przedstawiono na rysunku, jest

Brak odpowiedzi na to pytanie.
Na podstawie przedstawionego diagramu określ którym symbolem jest oznaczony element powodujący wysterowanie zaworu Y1 w pierwszym kroku działania.

Brak odpowiedzi na to pytanie.
Wskaż opis ruchu tłoczyska siłownika 1A zgodny z zamieszczonym rysunkiem.

Brak odpowiedzi na to pytanie.
W systemie przygotowania sprężonego powietrza elementy są instalowane w następującej kolejności:
Brak odpowiedzi na to pytanie.
Zespół elementów przedstawiony na rysunku pełni funkcję

Brak odpowiedzi na to pytanie.
Ilustracja przedstawia proces

Brak odpowiedzi na to pytanie.
Aby zobrazować funkcjonowanie systemu mechatronicznego na panelu HMI, należy zainstalować oprogramowanie typu
Brak odpowiedzi na to pytanie.
Pralka automatyczna nie reaguje po naciśnięciu przycisku zasilania. Co może być przyczyną takiej sytuacji?
Brak odpowiedzi na to pytanie.
Wskaż rodzaj zaworu przedstawiony za pomocą symbolu graficznego.

Brak odpowiedzi na to pytanie.
Która pompa hydrauliczna zbudowana jest z elementów przedstawionych na rysunku?

Brak odpowiedzi na to pytanie.
W układzie przedstawionym na ilustracji wykonano pomiary rezystancji pomiędzy punktem zasilania +24 V a kolejnymi punktami wejściowymi sterownika PLC. Otrzymane wyniki zapisano w tabeli. Które elementy (łączniki sterownicze, kontaktrony) powinny zostać wymienione?
| Mierzony odcinek | Wartość zmierzonej rezystancji |
|---|---|
| +24 V / WE1 | 1,02 Ω |
| +24 V / WE2 | ∞ |
| +24 V / WE3 | ∞ |
| +24 V / WE4 | 2,04 Ω |
| +24 V / WE5 | ∞ |
| +24 V / WE6 | 2,12 Ω |

Brak odpowiedzi na to pytanie.
Którego z wymienionych narzędzi należy użyć do odkręcenia śruby przedstawionej na ilustracji?

Brak odpowiedzi na to pytanie.
Jakie medium powinno być użyte do łączenia systemów komunikacyjnych w obiekcie przemysłowym, gdzie występują znaczące zakłócenia elektromagnetyczne?
Brak odpowiedzi na to pytanie.
Jak definiuje się natężenie przepływu Q cieczy w rurociągu?
Brak odpowiedzi na to pytanie.
W jaki sposób można zmienić kierunek obrotów wału w trójfazowym silniku indukcyjnym?
Brak odpowiedzi na to pytanie.
Jaką metodę łączenia materiałów powinno się wybrać do skrzyżowania elementów ze stali nierdzewnej i mosiądzu?
Brak odpowiedzi na to pytanie.
Dławienie zaworów dławiąco-zwrotnych przedstawionych na schemacie ustawiono odpowiednio
1V1 – 50% i 1V2 - 100%. Określ prędkość wysuwania tłoczyska A1 przyjmując, że 0% oznacza całkowite dławienie, 100% oznacza brak dławienia.

Brak odpowiedzi na to pytanie.
Który z elementów tyrystora ma funkcję sterowania?
Brak odpowiedzi na to pytanie.
Aby zatrzymać tłoczysko siłownika pneumatycznego o działaniu dwustronnym w dowolnym miejscu, wykorzystuje się zawór
Brak odpowiedzi na to pytanie.
Jaką rolę pełni multiplekser?
Brak odpowiedzi na to pytanie.
Określ, na podstawie schematu elektropneumatycznego, jak zachowa się układ po zadziałaniu czujnika 1B2.

Brak odpowiedzi na to pytanie.
Cechy medium energii pneumatycznej, jakim jest sprężone powietrze, eliminują ryzyko powstania zagrożenia takiego jak
Brak odpowiedzi na to pytanie.
Podczas naprawy pieca indukcyjnego pracownik doznał poparzenia ramienia. Jaką pomoc powinien otrzymać w pierwszej kolejności?
Brak odpowiedzi na to pytanie.
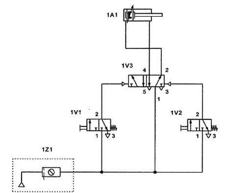
Tłoczysko siłownika 1A1 powinno wysunąć się po wciśnięciu przycisku zaworu 1V1, a wsunąć po wciśnięciu przycisku zaworu 1V2. Układ sterowania pneumatycznego, połączony według schematu przedstawionego na rysunku, nie działa poprawnie. Przyczyną jest błędne połączenie

Brak odpowiedzi na to pytanie.
Jaką wartość rezystancji powinien mieć rezystor R1 ograniczający prąd diody w obwodzie, którego schemat przedstawiono na rysunku?

Brak odpowiedzi na to pytanie.
Z przedstawionego rysunku złożeniowego (a) oraz schematu montażowego (b) pompy zębatej wynika, że

Brak odpowiedzi na to pytanie.