Pytanie 1
Czas pomiędzy kolejnymi kontrolami oraz próbami instalacji elektrycznych w budynkach mieszkalnych zbiorowego użytku nie powinien przekraczać okresu
Wynik: 23/40 punktów (57,5%)
Wymagane minimum: 20 punktów (50%)
Czas pomiędzy kolejnymi kontrolami oraz próbami instalacji elektrycznych w budynkach mieszkalnych zbiorowego użytku nie powinien przekraczać okresu
Które z wymienionych czynności przy instalacjach elektrycznych do 1 kV wymagają wydania polecenia?
Jak często powinny być przeprowadzane okresowe kontrole użytkowe instalacji elektrycznej w budynku jednorodzinnym, minimalnie raz w czasie?
Do jakiego rodzaju pracy przeznaczony jest silnik elektryczny, jeśli na jego tabliczce znamionowej podany jest symbol S2?
Dokumentacja użytkowania instalacji elektrycznych chronionych wyłącznikami nadmiarowoprądowymi nie jest zobowiązana do zawierania
Które z poniższych stwierdzeńnie jest rezultatem przeglądu instalacji elektrycznej?
To pytanie jest dostępne tylko dla zalogowanych użytkowników. Zaloguj się lub utwórz konto aby zobaczyć pełną treść pytania.
Odpowiedzi dostępne po zalogowaniu.
Wyjaśnienie dostępne po zalogowaniu.
Który z przedstawionych znaków należy zastosować, aby ostrzec użytkownika urządzenia elektrycznego przed niebezpieczeństwem porażenia prądem elektrycznym?

Kontrola instalacji elektrycznych w obiektach użyteczności publicznej powinna być przeprowadzana nie rzadziej niż co
Dokumentacja użytkowania instalacji elektrycznych chronionych wyłącznikami nadprądowymi nie musi obejmować
Jakie czynności związane z eksploatacją instalacji elektrycznych powinny być realizowane jedynie na podstawie pisemnego zlecenia?
Do zakresu podstawowych czynności i obowiązków osób posiadających kwalifikacje w zakresie eksploatacji instalacji elektrycznej nie należy
Gdy prace pomiarowe i kontrolne w instalacjach elektrycznych są wymagane do wykonania przez dwie osoby, to osoba przeprowadzająca pomiary powinna mieć odpowiednie kwalifikacje, a druga osoba wspierająca
W którym z wymienionych przypadków instalacja elektryczna w pomieszczeniu biurowym musi być poddawana konserwacji i naprawie?
W przypadku gdy instrukcje stanowiskowe nie określają szczegółowych terminów, przegląd urządzeń napędowych powinien być przeprowadzany przynajmniej raz na
To pytanie jest dostępne tylko dla zalogowanych użytkowników. Zaloguj się lub utwórz konto aby zobaczyć pełną treść pytania.
Odpowiedzi dostępne po zalogowaniu.
Wyjaśnienie dostępne po zalogowaniu.
Które z poniższych wymagań nie jest konieczne do spełnienia przy wprowadzaniu do użytku po remoncie urządzenia napędowego z silnikiem trójfazowym Pn = 15 kW, Un = 400 V (Δ), fn = 50 Hz?
To pytanie jest dostępne tylko dla zalogowanych użytkowników. Zaloguj się lub utwórz konto aby zobaczyć pełną treść pytania.
Odpowiedzi dostępne po zalogowaniu.
Wyjaśnienie dostępne po zalogowaniu.
Która z wymienionych norm elektrycznych wprowadza normę europejską?
Kto powinien sporządzać plany okresowych kontroli i napraw instalacji elektrycznej w budynku mieszkalnym?
Która z przedstawionych tabel zawiera minimalne wartości napięć probierczych i rezystancji izolacji, wymagane dla instalacji elektrycznych do 1 kV?

Jakie grupy połączeń transformatorów trójfazowych działających w konfiguracji trójkąt-gwiazda są rekomendowane przez PN do zastosowań praktycznych?
Zgodnie z zasadami przestrzegania tajemnicy zawodowej i tajemnicy przedsiębiorstwa, pracownik nie ujawnia informacji
Jakim skrótem określa się w obowiązujących normach odnoszących się do instalacji elektrycznych systemy ochrony od piorunów?
Przewodem o jakim przekroju powinno się wykonać obwody gniazd wtyczkowych w instalacji mieszkaniowej podtynkowej?
Który z przedstawionych znaków bezpieczeństwa należy umieścić w widocznym miejscu przy urządzeniu elektrycznym, dla którego obowiązuje czasowy zakaz uruchamiania?




Które z przedstawionych na rysunkach oznaczeń powinno się znajdować na wyłączniku różnicowoprądowym przeznaczonym do ochrony przeciwporażeniowej w sieci prądu stałego?

Kto jest zobowiązany do opracowania planów regularnych przeglądów oraz konserwacji instalacji elektrycznej w obiekcie mieszkalnym?
W szlifierce uszkodzony został wirnik. Na rysunku z dokumentacji techniczno-ruchowej jest on oznaczony numerem

Kontrole instalacji elektrycznej w obiektach użyteczności publicznej powinny być przeprowadzane nie rzadziej niż co
Jakiej informacji nie jest konieczne zawarcie w instrukcji użytkowania instalacji elektrycznych chronionych wyłącznikami nadmiarowo-prądowymi?
Określ cele i zasady normalizacji, które decydują o potrzebie stosowania układu TN-S w Polsce.
Brak odpowiedzi na to pytanie.
Który z wymienionych elementów nie powinien być używany jako uziom PE?
Brak odpowiedzi na to pytanie.
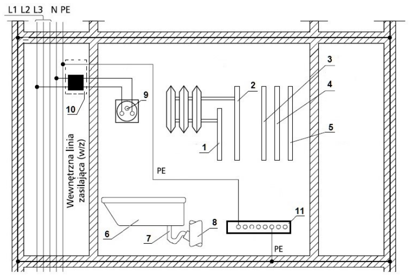
Na rysunku przedstawiono schemat instalacji ochronnej łazienki w budynku wielopiętrowym. Które elementy nie wymagają przyłączenia do miejscowej szyny wyrównawczej?
1 – instalacja centralnego ogrzewania
2 – instalacja centralnego ogrzewania
3 – instalacja wody ciepłej
4 – instalacja wody zimnej
5 – instalacja gazowa
6 – wanna z tworzywa sztucznego
7 – syfon z PVC
8 – instalacja kanalizacyjna z PVC
9 – styk ochronny gniazdka
10 – tablica rozdzielcza mieszkaniowa
11 – szyna wyrównawcza miejscowa

Brak odpowiedzi na to pytanie.
Które z poniższych działań nie są przypisane do zadań eksploatacyjnych osób obsługujących urządzenia elektryczne?
Brak odpowiedzi na to pytanie.
To pytanie jest dostępne tylko dla zalogowanych użytkowników. Zaloguj się lub utwórz konto aby zobaczyć pełną treść pytania.
Odpowiedzi dostępne po zalogowaniu.
Wyjaśnienie dostępne po zalogowaniu.
Osoby zajmujące się naprawą instalacji elektrycznych w budynkach mieszkalnych powinny posiadać
Brak odpowiedzi na to pytanie.
Osoby wykonujące wymianę instalacji elektrycznej o napięciu 230/400 V w obiekcie przemysłowym powinny mieć kwalifikacje potwierdzone świadectwem, które jest co najmniej typu
Brak odpowiedzi na to pytanie.
Jakie zadanie związane z utrzymaniem sprawności technicznej instalacji elektrycznej spoczywa na dostawcy energii?
Brak odpowiedzi na to pytanie.
Czas pomiędzy kolejnymi kontroli oraz próbami instalacji elektrycznych w budynkach użyteczności zbiorowej nie powinien przekraczać
Brak odpowiedzi na to pytanie.