Filtrowanie pytań

Wybierz zawód, aby zobaczyć dostępne kwalifikacje

TKO.05 Pytanie 1
Montaż i eksploatacja sieci z…

Element przedstawiony na rysunku jest wykorzystywany do

Ilustracja do pytania 1
A. łączenia równoległego liny nośnej z przewodem jezdnym.
B. łączenia przewodów jezdnych.
C. podwieszania liny nośnej do wieszaków pod wiaduktami i w tunelach.
D. ustalania odległości między przewodami jezdnymi.
Montaż i eksploatacja środków…

Do przewozu drutów jezdnych nawiniętych na bębny kablowe do miejsca remontu sieci trakcyjnej linii kolejowej, należy zastosować wagon

A. samowyładowczy.
B. węglarkę budowy normalnej.
C. platformę.
D. kryty.
TKO.06 Pytanie 5
Montaż i eksploatacja środków…

Koło monoblokowe składa się

A. co najmniej z tarczy koła (koła bosego), obręczy oraz wkładki gumowej umieszczonej pomiędzy kołem a obręczą.
B. z jednego elementu, wykonanego w procesie kucia na gorąco i następnie przez obróbkę skrawaniem.
C. z dwóch części – tarczy oraz wieńca – łączonych ze sobą po osadzeniu koła na osi zestawu kołowego.
D. co najmniej z koła bosego, obręczy oraz zabezpieczającego pierścienia zaciskowego.
Montaż i eksploatacja środków…

Który z pantografów oznaczonych na ilustracji, należy podnieść do góry jadąc w trakcji podwójnej z inną lokomotywą, podczas jazdy lokomotywy wieloczłonowej kabiną B do przodu?

Ilustracja do pytania 7
A. Pantograf 1 i 2
B. Pantograf 1 i 3
C. Pantograf 2 i 4
D. Pantograf 1 i 4
TKO.06 Pytanie 9
Montaż i eksploatacja środków…

Do przewozu drutów jezdnych nawiniętych na bębny kablowe do miejsca remontu sieci trakcyjnej linii kolejowej, należy zastosować wagon

A. kryty.
B. węglarkę budowy normalnej.
C. platformę.
D. samowyładowczy.
Montaż i eksploatacja środków…

Przetwornica rotacyjna służy do przetworzenia energii

A. elektrycznej o określonym napięciu i natężeniu oraz częstotliwości na inną energię z użyciem elementów wirujących.
B. elektrycznej o danym rodzaju, na inną energię bez użycia elementów wirujących.
C. mechanicznej pochodzącej z obracających się zestawów kołowych na energię ciśnienia oleju do napędu urządzeń pomocniczych.
D. z sieci trakcyjnej o określonej częstotliwości i liczbie faz na energię mechaniczną niezbędną do wspomagania układu hamulcowego wagonu.
Montaż i eksploatacja sieci z…

Przy przyłączaniu przewodów do łącznika w sposób pokazany na schemacie niewłaściwe jest

Ilustracja do pytania 13
A. stosowanie wkrętaka izolowanego PZ2 6 x 100 mm
B. stosowanie wkrętaka płaskiego 1000V, 3,0 x 100 mm
C. dokręcanie z momentem 3,5 Nm
D. odizolowanie końcówki przewodu na długości 15 mm
Montaż i eksploatacja środków…

Lokomotywa z układem osi Bo’Bo’+Bo’Bo’ to pojazd

A. dwuczłonowy, w którym każdy człon ma dwa wózki dwuosiowe, a osie są napędzane grupowo
B. jednoczłonowy, czteroosiowy z dwiema wózkami, w których każda oś jest napędzana osobnymi silnikami trakcyjnymi
C. dwuczłonowy, w którym każdy człon posiada dwa wózki dwuosiowe, z indywidualnym napędem wszystkich osi
D. jednoczłonowy, ośmioosiowy z dwiema wózkami, gdzie każda oś ma indywidualne silniki trakcyjne
TKO.05 Pytanie 15
Montaż i eksploatacja sieci z…

Który element zelektryfikowanej linii kolejowej w Polsce przedstawiono na rysunku?

Ilustracja do pytania 15
A. Rozdzielnię 220 kV.
B. Kontenerową kabinę sekcyjną.
C. Transformator trakcyjny.
D. Napowietrzną rozdzielnię wysokiego napięcia 110 kV.
TKO.05 Pytanie 19
Montaż i eksploatacja sieci z…

Który z podanych transformatorów zastosuje się w zespole prostownikowym podstacji trakcyjnej w systemie 3 kV DC, jeżeli jest zasilany napięciem 15 kV?

Typ transformatoraDane techniczne
A.TOTp – 6300/206300 kVA, 21/2 x 1,29 kV,Yy0d11
B.TOTp – 1200/151200 kVA, 15,75/2 x 0,525 kV, Yy0d11
C.TOCRp – 7000/1157,3/3,15/3,15/1 MVA, 115/2 x 1,29/15,75 kV Ynd11/y0/d11
D.TNOSN - 100/20100 kVA, 20,75/0,42 kV,Yzn5

A. A.
B. B.
C. C.
D. D.
Montaż i eksploatacja sieci z…

Podczas montażu sieci zasilających, co należy zrobić w przypadku wykrycia uszkodzonego izolatora?

A. Natychmiast go wymienić
B. Wzmocnić go dodatkowym wspornikiem
C. Oznaczyć go kolorową taśmą
D. Zrezygnować z jego montażu
Montaż i eksploatacja sieci z…

Jakie jest napięcie testowe podczas pomiaru rezystancji izolacji w systemach AC o nominalnym napięciu międzyfazowym 400 V?

A. 500 V DC
B. 500 V AC
C. 250 V DC
D. 250 V AC
Montaż i eksploatacja sieci z…

Z wymienionych narzędzi do pomiaru zużycia przewodów jezdnych, które należy zastosować?

A. linijki
B. głębokościomierza
C. suwmiarki
D. mikromierza
Montaż i eksploatacja środków…

Wał korbowy stanowi część

A. silnika trakcyjnego spalinowego
B. przekładni hydromechanicznej
C. systemu przenoszenia mocy silnika elektrycznego
D. mechanizmu napędowego wiązarów
Montaż i eksploatacja sieci z…

Które urządzenie jest odpowiedzialne za zabezpieczenie przed porażeniem prądem w sieciach zasilających?

A. Wyłącznik różnicowoprądowy
B. Transformator
C. Amperomierz
D. Bezpiecznik automatyczny
TKO.05 Pytanie 30
Montaż i eksploatacja sieci z…

Jak wykonuje się naciąg przewodów wzmacniających?

A. dynamometrem na słupach kotwowych oraz jednym przelotowym
B. metodą mostkową przy użyciu tensometrów umieszczonych w naprężaczach
C. pantografem pomiarowym zamontowanym na pociągu sieciowym
D. na podstawie pomiaru zwisu w co najmniej trzech punktach odcinka naprężania
Montaż i eksploatacja środków…

Na rysunku przedstawiono schemat napędu silnika zasilanego z

Ilustracja do pytania 32
A. sieci trakcyjnej napięciem przemiennym trójfazowym.
B. generatora synchronicznego napięciem przemiennym trójfazowym.
C. sieci trakcyjnej napięciem przemiennym jednofazowym.
D. generatora synchronicznego napięciem przemiennym jednofazowym.
TKO.06 Pytanie 33
Montaż i eksploatacja środków…

Oświetlenie czołowe lokomotywy przedstawionej na rysunku umożliwia jej

Ilustracja do pytania 33
A. jazdę manewrową.
B. bezpieczny postój.
C. jazdę pociągową po torze właściwym.
D. jazdę pociągową po torze niewłaściwym.
Montaż i eksploatacja środków…

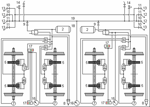
Podzespół oznaczany literą d, przedstawiony na rysunku to

Ilustracja do pytania 34
A. tarcza hamulcowa.
B. wał drążony.
C. obudowa przekładni głównej.
D. silnik trakcyjny prądu przemiennego.
TKO.06 Pytanie 36
Montaż i eksploatacja środków…

W kolejowym hamulcu zespolonym spadek ciśnienia powietrza w przewodzie głównym powoduje

A. hamowanie postojowe.
B. odhamowanie.
C. hamowanie robocze.
D. hamowanie uzupełnione.
Montaż i eksploatacja sieci z…

Do wymiany wkładek topikowych w dużej mocy bezpiecznikach konieczne jest zastosowanie

A. uchwytu izolacyjnego
B. izolowanych szczypiec uniwersalnych
C. drążka izolacyjnego
D. dźwigni odłącznika
Montaż i eksploatacja środków…

Jaki rodzaj prądu jest stosowany do zasilania większości pociągów w Polsce?

A. prąd trójfazowy
B. prąd zmienny jednofazowy
C. prąd zmienny dwufazowy
D. prąd stały
Montaż i eksploatacja środków…

Jakiego rodzaju wagon powinno się użyć do transportu drutów jezdnych nawiniętych na bębny kablowe w celu dostarczenia ich do miejsca modernizacji sieci trakcyjnej linii kolejowej?

A. platformę
B. samowyładowczy
C. kryty
D. węglarkę budowy normalnej