Filtrowanie pytań
Eksploatacja układów automaty…
A. dorywczej.
B. okresowej.
C. przerywanej.
D. ciągłej.
Eksploatacja układów automaty…
Czujnik indukcyjny zbliżeniowy o strefie działania 15 mm dla stali miękkiej jest ustawiony w odległości 12 mm od elementów wykonanych z tej stali i zliczanych na taśmie produkcyjnej. O jaką minimalną odległość należy przybliżyć czujnik, aby skutecznie wykrywał elementy wykonane z mosiądzu?
| Rodzaj materiału | Współczynnik korekcji |
|---|---|
| Stal miękka | 1,0 |
| Stal nierdzewna | 0,7 |
| Mosiądz | 0,4 |
| Miedź | 0,2 |
| Aluminium | 0,3 |
A. 4 mm
B. 3 mm
C. 6 mm
D. 2 mm
Eksploatacja układów automaty…
Podczas wykonywania programu na sterowniku PLC zapaliła się dioda sygnalizująca błąd systemowy (System Fault). Na tej podstawie można z całą pewnością stwierdzić, że przyczyną jej zapalenia nie jest
A. przekroczenie limitu czasowego cyklu programowego.
B. wykonanie w programie operacji dzielenia przez zero.
C. brak napięcia zasilającego jednostkę CPU sterownika.
D. brak możliwości realizacji komunikacji systemowej.
Eksploatacja układów automaty…
Wskaż, na podstawie przedstawionej tabliczki silnika indukcyjnego klatkowego, znamionowe wartości napięcia i prądu, jeśli uzwojenia silnika skojarzone są w trójkąt a częstotliwość napięcia zasilania wynosi 50 Hz.

A. 400 V, 3,45 A
B. 460 V, 3,45 A
C. 230 V, 5,97 A
D. 265 V, 5,97 A
Eksploatacja układów automaty…
Z informacji zapisanej w DTR sterownika PLC w rozdziale „Konserwacja” wynika, że jednym z działań, których nie należy podejmować w ramach konserwacji sterownika, jest
| Rozdział 8. Konserwacja jednostki PLC. (fragment) |
|---|
| „Jednostka PLC nie posiada żadnych części, które mogłyby być serwisowane przez użytkownika. Wszystkie czynności mogą być przeprowadzone tylko przez profesjonalny personel. W przypadku wystąpienia usterki, należy najpierw spróbować ustalić przyczynę posługując się kodami błędów, które zostały opisane w dokumentacji oraz przeprowadzić konserwację całej jednostki na poziomie płyty. Jeżeli jednostka nadal nie będzie działać, należy przekazać ją lokalnemu dystrybutorowi". |
A. przeprowadzenie testu uruchomieniowego jednostki.
B. korekta połączeń elektrycznych między zasilaczem a sterownikiem.
C. sprawdzenie mocowania sterownika na szynie TH35.
D. wymiana przekaźnika w niedziałającym wyjściu sterownika.
Eksploatacja układów automaty…
Z którego układu sieciowego należy zasilić urządzenie, jeżeli sieć zasilająca oznaczono 400 V ~3/N/PE?
A. TT
B. TN - S
C. IT
D. TN - C
Eksploatacja układów automaty…
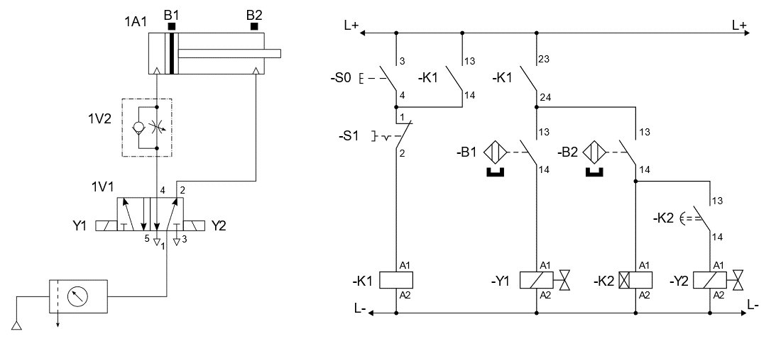
W układzie elektropneumatycznym przedstawionym na rysunku po wciśnięciu przycisku S0 tłoczysko siłownika 1A1 wysuwa się, natomiast nie wraca, mimo iż przekaźnik czasowy K2 odliczył czas 10 sekund. Powodem wadliwej pracy układu może być usterka polegająca na

A. nieciągłości połączenia -Y1:A2/L-.
B. niesprawności czujnika B1.
C. niesprawności czujnika B2.
D. nieciągłości połączenia -Y2:A2/L-.
Eksploatacja układów automaty…
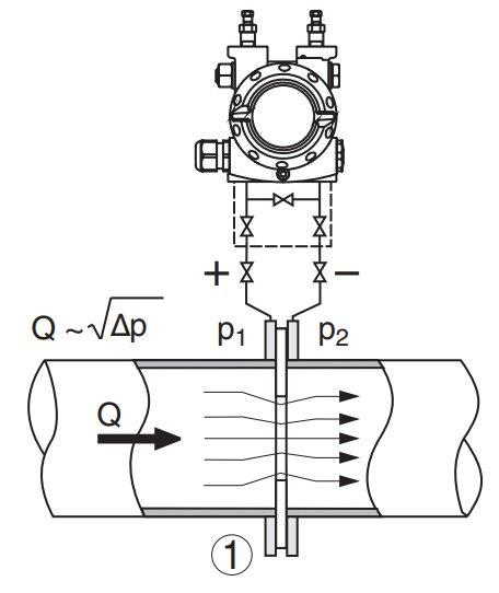
W dokumentacji technicznej przetwornika różnicy ciśnień, zobrazowano jeden z jego wariantów pracy w instalacji automatyki. Przedstawia on możliwość wykorzystania przetwornika do bezpośredniego pomiaru

A. lepkości przepływającej cieczy.
B. gęstości przepływającej cieczy.
C. strumienia objętościowego cieczy.
D. temperatury przepływającej cieczy.
Eksploatacja układów automaty…
Ile wynosi natężenie prądu przepływającego przez grzałkę pieca kalibracyjnego o mocy P=10 kW, której rezystancja wynosi R=100 Ω?
A. 10 A
B. 1 A
C. 100 A
D. 1000 A
Eksploatacja układów automaty…
Podczas kontroli działania podgrzewacza technologicznego, którego schemat przedstawia rysunek, zanotowano w tabeli wskazania manometrów oraz ocenę ich wskazań.
| Lp. | Symbol | Mierzone ciśnienie | Wskazywana wartość ciśnienia | Ocena wskazań |
|---|---|---|---|---|
| 1. | PI 12 | ciśnienie w zbiorniku wymiennika | 0,8 MPa | Prawidłowa wartość |
| 2. | PI 11 | ciśnienie w układzie zasilania podgrzewacza | 0,0 MPa | Nieprawidłowa wartość |
Tak opisany stan techniczny układu wskazuje na

A. zamknięcie zaworu ręcznego dopływu zimnego roztworu soku.
B. powstanie nieszczelności w zbiorniku podgrzewacza.
C. brak sygnału otwarcia zaworu ręcznego dopływu zimnego roztworu soku.
D. powstanie nieszczelności w wężownicy wymiennika ciepła.
Eksploatacja układów automaty…
W celu ustalenia nastaw regulatora PID metodą Zieglera-Nicholsa, wykonano serię doświadczeń na podstawie których wyznaczono wartości wzmocnienia krytycznego Kkr = 3,5 oraz okresu oscylacji Tosc = 12,5 ms. Na podstawie tabeli określ, które człony pracującego w układzie regulatora należy skorygować, jeżeli jego obecne nastawy parametrów wynoszą: KP=2,1, TI=0,2 ms, TD=1,5 ms?
| Rodzaj regulatora | Człon proporcjonalny | Człon całkujący | Człon różniczkujący |
|---|---|---|---|
| parametr KP | parametr TI | parametr TD | |
| PID | 0,60•Kkr | 0,50•Tosc | 0,12•Tosc |
A. Proporcjonalny i różniczkujący.
B. Tylko proporcjonalny.
C. Całkujący i różniczkujący.
D. Tylko całkujący.
Eksploatacja układów automaty…
Którą z wymienionych korekt należy wprowadzić w układzie, aby sygnalizator H1 migał z częstotliwością 0,5 Hz i wypełnieniem 50%?

A. Ustawienie czasu 0,5 sekundy na obu przekaźnikach -K2 i -K3.
B. Ustawienie czasu 2 sekundy na obu przekaźnikach -K2 i -K3.
C. Zmiana ustawień czasu z 1 na 3 sekundy na przekaźniku czasowym -K3.
D. Zmiana ustawień czasu z 2 na 1 sekundę na przekaźniku czasowym -K2.
Eksploatacja układów automaty…
W celu ustalenia nastaw regulatora PID metodą Zieglera-Nicholsa, wykonano serię doświadczeń na podstawie których wyznaczono wartości wzmocnienia krytycznego Kkr = 3,5 oraz okresu oscylacji Tosc = 1,2 ms. Na podstawie tabeli określ, które człony pracującego w układzie regulatora należy skorygować, jeżeli jego obecne nastawy parametrów wynoszą: KP=2,1, TI=0,2 ms, TD=1,4 ms?
| Rodzaj regulatora | Człon proporcjonalny | Człon całkujący | Człon różniczkujący |
|---|---|---|---|
| parametr KP | parametr TI | parametr TD | |
| PID | 0,60•Kkr | 0,50•Tosc | 0,12•Tosc |
A. Całkującego i różniczkującego.
B. Tylko proporcjonalnego.
C. Proporcjonalnego i całkującego.
D. Tylko różniczkującego.
Eksploatacja układów automaty…
Którego z wymienionych urządzeń dotyczą dane znamionowe przedstawione w tabeli?
| Dane znamionowe | |
|---|---|
| Napięcie zasilające | 230 V, 50 Hz |
| Maksymalny prąd obciążenia | 55 A |
| Napięcie wyjściowe | 12 V |
| Prąd w stanie jałowym | 105 mA |
| Straty mocy w rdzeniu | 43 W |
| Temperatura otoczenia | 35 °C |
| Wymiary | 180/70/98 mm |
| Masa | 8,2 kg |
A. Silnika elektrycznego.
B. Regulatora temperatury.
C. Transformatora.
D. Dławika.
Eksploatacja układów automaty…
Jakiego rodzaju działań naprawczych nie wykonuje się w przypadku elektropneumatycznych układów sterowania?
A. Sprawdzenia połączeń pneumatycznych.
B. Usuwania nieszczelności.
C. Kontroli przecieków.
D. Naprawy połączeń elektrycznych.
Eksploatacja układów automaty…
W układzie elektropneumatycznym przedstawionym na rysunkach nie dochodzi do załączenia cewki K2 przekaźnika czasowego pomimo maksymalnego wysunięcia tłoczyska siłownika 1A1 i sprawnych wszystkich elementów elektrycznych. Przyczyną powstałej usterki w działaniu układu może być

A. brak napięcia zasilania układu elektropneumatycznego.
B. zbyt niskie ciśnienie robocze w układzie.
C. błędne/niewłaściwe umiejscowienie czujnika B2.
D. całkowite otwarcie zaworu 1V2.
Eksploatacja układów automaty…
W oparciu o informację zapisaną w przedstawionym fragmencie dokumentacji sterownika PLC jednym z działań, których nie należy podejmować w ramach konserwacji sterownika jest
| Rozdział 8. Konserwacja jednostki PLC. (fragment) |
| „Jednostka PLC nie posiada żadnych części, które mogłyby być serwisowane przez użytkownika. Wszystkie czynności naprawcze mogą być przeprowadzone tylko przez profesjonalny personel. W przypadku wystąpienia usterki, należy najpierw spróbować ustalić przyczynę posługując się kodami błędów, które zostały opisane w dokumentacji oraz przeprowadzić konserwację sterownika PLC. Jeżeli sterownik PLC nadal nie będzie działał, należy przekazać go do lokalnego serwisu producenta." |
A. sprawdzenie mocowania sterownika na szynie TH35.
B. poprawa jakości połączeń elektrycznych między zasilaczem a sterownikiem.
C. przeprowadzenie testu uruchomieniowego jednostki.
D. wymiana przekaźnika w niedziałającym wyjściu sterownika.
ELM.04 Pytanie 58
Eksploatacja układów automaty…
Parametry przedstawione w tabeli dotyczą
| Stopień ochrony | IP65, IP67 | Parametr do wyboru |
| Średnica wałka | Ø6, Ø 10 mm | Parametr do wyboru |
| Typ wyjścia/zasilanie | TTL– RS422/5…30 VDC, HTL– Push-pull / 5…30 VDC, NPN – Open collector / 5…30 VDC | Parametr do wyboru |
| Typ połączenia | Konektor M12 8-pin (osiowo lub promieniowo) Kabel 1 m (osiowo lub promieniowo) | Parametr do wyboru |
| Liczba impulsów | 1, 2, 4, 5, 10, 12, 20, 25, 28, 30, 32, 36, 50, 60, 64, 80, 100, 120, 125, 150, 180, 200, 240, 250, 300, 360, 400, 500, 600, 720, 800, 900, 1000, 1200, 1500, 1800, 2000, 2500, 3000, 4000, 5000 imp./obr. | Parametr do wyboru |
| Temperatura pracy | – 40…+ 85 °C | – |
| Częstotliwość impulsów | Max. 300 kHz | – |
| Kanały wyjściowe | A, B, Z/A/B/Z | – |
A. silnika liniowego.
B. zasilacza impulsowego.
C. enkodera cyfrowego.
D. czujnika temperatury.
ELM.04 Pytanie 59
Eksploatacja układów automaty…
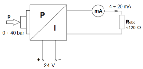
Podczas wykonywania diagnostyki elektronicznego przetwornika ciśnienia stwierdzono niestabilność jego prądowego sygnału wyjściowego w zakresie pomiarowym 4 ÷ 20 mA. Wskaż, na podstawie Tabeli usterek, możliwą przyczynę nieprawidłowego działania przetwornika.
| Tabela usterek przetwornika p/I | ||
|---|---|---|
| Objawy | Przyczyny | Działania |
| Brak sygnału 4÷20 mA | Nieprawidłowe podłączenie zasilania |
|
| Brak zasilania |
| |
| Napięcie robocze zbyt niskie lub rezystancja obciążenia zbyt wysoka |
| |
| Sygnał 4÷20 mA niestabilny | Fluktuacje poziomu |
|
| Brak kompensacji ciśnienia |
| |
| Sygnał prądowy przekracza 22 mA lub jest poniżej 3,6 mA | Wadliwy moduł elektroniczny lub komora pomiarowa |
|

A. Wadliwy moduł elektroniczny.
B. Nieprawidłowe podłączenie zasilania.
C. Brak zasilania.
D. Brak kompensacji ciśnienia atmosferycznego.
Eksploatacja układów automaty…
Miernik przedstawiony na rysunku służy do pomiaru parametrów w instalacji

A. komunikacyjnej.
B. wentylacyjnej.
C. hydraulicznej.
D. elektrycznej.
Eksploatacja układów automaty…
Która z wymienionych kombinacji podłączenia zasilania, sensorów analogowych i cewek elektrozaworów do przekaźnika programowalnego jest prawidłowa?

A. Zasilanie – zaciski 3, sensory analogowe – zaciski 2, cewki elektrozaworów – zaciski 9
B. Zasilanie – zaciski 2, sensory analogowe – zaciski 1, cewki elektrozaworów – zaciski 3
C. Zasilanie – zaciski 9, sensory analogowe – zaciski 3, cewki elektrozaworów – zaciski 1
D. Zasilanie – zaciski 1, sensory analogowe – zaciski 3, cewki elektrozaworów – zaciski 9
Eksploatacja układów automaty…
Z przedstawionego fragmentu dokumentacji technicznej regulatora cyfrowego PID wynika, że nastawę członu

A. I można zmieniać od 0 do 3600 sekund.
B. P można zmieniać od 0 do 2600.
C. P można zmieniać od 0 do 3600.
D. D można zmieniać od 0 do 2000 sekund.
Eksploatacja układów automaty…
Który z wymienionych czujników pomiarowych umożliwi pomiar temperatury, podając bezpośrednio na swoim wyjściu wartość napięcia odpowiadającą wartości mierzonej wielkości?
A. Czujnik PTC
B. Czujnik Ni1000
C. Czujnik Pt100
D. Czujnik typu J
Eksploatacja układów automaty…
W której pozycji należy ustawić pokrętło wyboru funkcji przekaźnika czasowego, aby realizował funkcję opóźnionego załączenia bez pracy cyklicznej?

A. W pozycji A.
B. W pozycji B.
C. W pozycji C.
D. W pozycji D.
Eksploatacja układów automaty…
Które kolory przewodów czujnika zbliżeniowego należy przygotować, aby wykrycie przez ten czujnik elementu metalowego skutkowało załączeniem cewki przekaźnika K1?

A. Niebieski, biały, czarny.
B. Czarny, brązowy, niebieski.
C. Biały, brązowy, czarny.
D. Brązowy, niebieski, biały.
Eksploatacja układów automaty…
Z danych znamionowych czujnika pojemnościowego wynika, że jego wyjście nie może być bezpośrednio podłączone do
| Czujnik pojemnościowy | |
|---|---|
| Obudowa | cylindryczna gwintowana |
| Rozmiar obudowy | M12 |
| Zasięg | 13 mm |
| Rodzaj czoła | zabudowane (zakryte) |
| Materiał obudowy | tworzywo sztuczne |
| Rodzaj wyjścia | PNP |
| Funkcja wyjścia | NO |
| Zasilanie (wejście) | 10-30 V DC |
| Obciążalność styku | 200 mA |
| Podłączenie elektryczne | przewód |
A. silnika prądu przemiennego.
B. sygnalizatora LED.
C. wejścia sterownika PLC.
D. woltomierza.
ELM.04 Pytanie 67
Eksploatacja układów automaty…
W tabeli przedstawiono wyniki pomiarów rezystancji uzwojeń i rezystancji izolacji silnika trójfazowego pompy hydraulicznej wykonane podczas jego przeglądu. Wyniki tych pomiarów wskazują na
| Wyniki pomiarów | ||
|---|---|---|
| Pomiar między zaciskami silnika | Wynik | |
| U1-U2 | 22 Ω | |
| V1-V2 | 21,5 Ω | |
| W1-W2 | 22,2 Ω | |
| U1-V1 | ∞ | |
| V1-W1 | ∞ | |
| U1-W1 | ∞ | |
| U1-PE | 52 MΩ | |
| V1-PE | 49 MΩ | |
| W1-PE | 30 Ω | |
A. przerwę w uzwojeniu V1-V2.
B. zwarcie między uzwojeniem W1-W2, a obudową silnika.
C. przerwę w uzwojeniu U1-U2.
D. zwarcie między uzwojeniami U1-U2 oraz W1-W2.
Eksploatacja układów automaty…
Do sterowania prędkością obrotową silnika prądu stałego zastosowano metodę modulacji szerokości impulsu. Pomiar wszystkich parametrów tego impulsu należy wykonać
A. mostkiem RLC.
B. multimetrem cyfrowym.
C. reflektometrem cyfrowym.
D. oscyloskopem elektronicznym.
Eksploatacja układów automaty…
Którego narzędzia należy użyć w celu zaciśnięcia końcówek tulejkowych przedstawionych na rysunku?

A. Szczypiec okrągłych.
B. Praski ręcznej.
C. Klucza płaskiego.
D. Szczypiec bocznych.
Eksploatacja układów automaty…
Oględziny instalacji hydraulicznej obejmują
A. pomiar natężenia prądu obciążenia pompy.
B. wymianę rozdzielacza.
C. sprawdzenie stanu przewodów.
D. wymianę filtra oleju w układzie.
Eksploatacja układów automaty…
Z przedstawionego fragmentu dokumentacji technicznej regulatora cyfrowego wynika, że czujniki termoelektryczne powinny zostać podłączone do zacisków o numerach

A. 5, 6
B. 4, 5, 6
C. 14, 15, 16
D. 2, 3
Eksploatacja układów automaty…
Do pomiaru zdalnego w instalacji automatyki użyto miernika z wyjściem pracującym w pętli prądowej 0 - 20 mA, którego parametry techniczne przedstawia tabela. Wynika z niej, że mierzoną w instalacji wielkością jest
| Nazwa parametru | Wartości parametrów |
|---|---|
| Zakres | 0 ÷ 100 % RH |
| Rozdzielczość | 0,1 % RH |
| Dokładność (± 1 cyfra) | 10 ÷ 90 % RH ±2 % poza tym zakresem ±4 % |
| Czas reakcji czujnika RH t90 | < 10 s |
| Histereza | < 1 % RH |
| Dryft długoterminowy | 0,5 % RH / rok |
| Parametry przekaźników | 2A/250VAC/30VDC |
| Klasa izolacji | wg PN-83/T-06500 |
| Zakłócenia radioelektryczne | poziom N |
| Zasilanie | zasilacz 12 V / 100 mA |
| Masa | 180 g |
| Wymiary (mm) | L=149, W=82, H=22 |
A. ciśnienie.
B. temperatura.
C. stężenie pH.
D. wilgotność.
Eksploatacja układów automaty…
Na podstawie fragmentu dokumentacji technicznej regulatora cyfrowego PID można wywnioskować, że

A. nastawę członu I można zmieniać od 0 do 3600 sekund.
B. nastawę członu D można zmieniać od 0 do 360 sekund.
C. nastawę członu P można zmieniać od 0 do 3600 sekund.
D. nastawę członu P można zmieniać od 0 do 999 sekund.
Eksploatacja układów automaty…
Którego przyrządu pomiarowego należy użyć do pomiaru sygnału wyjściowego mostka tensometrycznego przedstawionego na rysunku?

A. Amperomierza.
B. Omomierza.
C. Woltomierza.
D. Watomierza.
ELM.04 Pytanie 75
Eksploatacja układów automaty…
Przycisk TEST urządzenia przedstawionego na rysunku umożliwia sprawdzenie

A. kolejności faz zasilających.
B. poprawności działania części różnicowej wyłącznika.
C. znamionowego prądu obciążenia odbiornika.
D. skuteczności podłączenia przewodu ochronnego.
Eksploatacja układów automaty…
Miernik przedstawiony na rysunku służy do pomiaru parametrów w instalacji

A. elektrycznej.
B. wentylacyjnej.
C. hydraulicznej.
D. elektrochemicznej.
Eksploatacja układów automaty…
Z przedstawionego fragmentu dokumentacji technicznej wynika, że wyznaczenie wartości przepływu w przypadku użycia tego przetwornika polega na pomiarze

A. prędkości obrotowej wiatraczka anemometru.
B. lepkości przepływającej cieczy.
C. temperatury przepływającego gazu.
D. różnicy ciśnień na kryzie.
Eksploatacja układów automaty…
Którego z wymienionych urządzeń dotyczą dane znamionowe przedstawione w tabeli?
| Dane znamionowe | |
|---|---|
| Napięcie zasilające | 230 V, 50 Hz |
| Maksymalny prąd obciążenia | 55 A |
| Napięcie wyjściowe | 12 V |
| Prąd w stanie jałowym | 105 mA |
| Pobór mocy w rdzeniu | 43 W |
| Temperatura otoczenia | 35 °C |
| Wymiary | 180/70/98 mm |
| Masa | 8,2 kg |
A. Prasy hydraulicznej.
B. Silnika elektrycznego.
C. Regulatora temperatury.
D. Transformatora.
Eksploatacja układów automaty…
Które zaciski są wejściami sterującymi przekaźnika elektronicznego przedstawionego na ilustracji?

A. 1 i 4
B. 3 i 4
C. 2 i 3
D. 1 i 2
Eksploatacja układów automaty…
Którą z wymienionych czynności wykonuje pracownik na przedstawionym zdjęciu?

A. Wykrywa nieszczelności w instalacji sprężonego powietrza.
B. Dokonuje pomiaru ciśnienia w gałęzi obwodu pneumatycznego.
C. Wyszukuje miejsca uszkodzenia instalacji elektrycznej.
D. Mierzy przepływ płynów w gałęzi obwodu hydraulicznego.